低位熱力除氧器產品優勢介紹,小編為大家咨詢相關技術人員,整理了如下內容。
低位熱力除氧器產品優勢

低位熱力除氧器產品優勢有哪些,下面是具體內容:
第一,低位熱力除氧器概述
該設備又稱有頭除氧器(以下均稱),是由我公司技術人員根據氧氣在溫度103~105℃、飽和壓力0.02~0.023MPa時,水中溶解氧<0.05mg/L的原理,克服水泵高溫汽蝕難題而研發成功的。
它還采用雙電動球閥裝置,自控除氧,與液位自控溢流裝置配套,組成閉式中壓除氧系統,保證蒸汽凝水的二次汽化和新蒸汽對水面的正壓,保證了水泵防汽蝕所需的正壓水頭,采用進水預熱、旋膜填料霧化、再沸騰三級加熱除氧系統,使除氧效果大大提高,在保證除氧給水溶解氧<0.01mg/L的情況下降低蒸汽消耗,比傳統高位熱力除氧器節約蒸汽約5~10%,總的蒸汽浪費僅為2%左右,是真正的高效節能產品。

第二,傳統與創新
傳統觀念認為
只有將水箱放在水泵的上方,保證有足夠高的靜水頭,水泵運行時才不會汽蝕。
我們研究與實驗表明
靜水頭只有在靜態時才存在,而水泵汽蝕是在動態下產生,傳統高位水箱中的水從靜止加速流到水泵吸入口時,過水斷面急速變小,高溫水在負壓下急劇汽化,產生大量汽泡,這些汽泡在水泵葉輪高速旋轉擠壓下破裂,汽泡破裂飛濺的水流質點向四周沖擊頻率達20000次/min以上,在極微小的面積上壓力常達幾十至幾百MPa,這樣大的機械破壞力猛烈作用于葉輪,很快就會造成葉輪的損壞,發生汽蝕。我公司為了解決這一世界性的難題研發了水泵防汽蝕裝置。

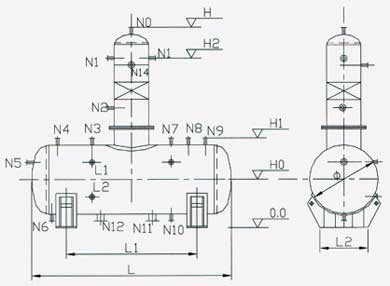
第三,低位熱力除氧器結構組成
高效的結構型式主要由外殼、汽水分離器、起膜器、淋水篦子、液汽網、水箱組成。
外殼:
是由筒身和沖壓橢圓形封頭焊制成。
汽水分離器:
該種裝置取代了原老式除氧器內草帽錐式結構設計,使除氧器消除了排汽帶水現象。
起膜器:
由水室、汽室、起膜管、冷凝水接管、補充水管、疏水接管和一次進汽接管組成。新型旋射起膜器的旋射膜管內增加了水膜導向裝置,即使低負荷運行時也能強力降膜,保持最佳的旋射膜裙。 冷凝水、化學補水、經起膜管呈螺旋狀按一定的角度噴出,形成水膜裙,并與一次加熱蒸汽接管引進的加熱蒸汽和由水箱經液汽網,水篦子上升的二次加熱蒸汽接觸被加熱到接近除氧器工作壓力下的飽和溫度(即低于飽和溫度2-3℃)并進行粗除氧。一般經此起膜段可除去給水中含氧量的90-95%左右。
淋水篦子:
是由數層交錯排列的角形鋼制件組成,經起膜段粗除氧的給水及由高加疏水在這里混合時行二次分配,呈均勻淋雨狀落到裝在其下的液汽網上。
液汽網:
是由許多開狀尺寸相同的單元組成的SW型網孔波紋填料,組成的一個圓筒體,該規整填料保持絲網波紋填料和孔板波紋填料的優點外,而且比表面積大,壓降小,操作彈性大,分離效率高、能耗低,永遠不脫落等特點。給水在這里與二次蒸汽充分接觸,加熱到飽和溫度并時行深度除氧,低壓大氣式除氧器≤10PPb,高壓除氧器≤5PPb。
水箱:
除過氧的給水匯集到除氧頭的下部容器的給水箱內,除氧水箱內裝有最新科學設計的強力換熱再沸騰裝置,該裝置具有強力換熱,迅速提升水溫,更深度除氧,減小水箱振動,降低噪音等優點,提高了設備的使用壽命,保證了設備運行的安全
第四,低位熱力除氧器工作原理
采用三級除氧新技術,效果更好,可確保鍋爐給水含氧量<0.01mg/L:
第一級除氧,采用高效和混合式加熱器(內置在除氧器蓄水罐內)加熱,將軟水加熱至50~70℃,部分溶解氧從水中析出,同時也為下一步除氧打下良好的基礎;
第二級除氧,是把加熱到50~70℃的軟水送到脫氣塔起膜室里,因軟水經過預熱,降低了軟水的黏度,使軟水在起膜室里形成的水膜更多、更均勻、更薄,大大增加了水膜與蒸汽的接觸面積,與蒸汽逆流熱交換更徹底,提高了熱交換效率,氧氣更容易逸出;
第三級除氧,經過前二級除氧后的軟化水再經過不銹鋼蜂窩狀規整填料,讓水汽逆流換熱,氧氣進一步逸出。經過三級加熱裝置保障了軟水在內實現理想的除氧效果,水中溶氧量<0.01mg/L。
第五,低位熱力除氧器產品優點
本產品與現有同類型其他產品相比還具有以下優點
采用三級除氧新技術,效果更好,可確保鍋爐給水含氧量<0.01mg/L。
蒸汽消耗量更低。本公司SVYT型系列低位熱力除氧器采用先進的自動控制系統,能夠做到汽水同步控制,當軟水泵給除氧器補水時,蒸汽閥同步開啟,蒸汽在除氧器中加熱軟水,并通過壓力、溫度監測反饋信號調節蒸汽補給量,使脫汽塔內壓力維持在0.02-0.03MPa,脫氧水溫度維持在103~105℃,實現最佳除氧,最低汽耗的理想工況。當軟水泵停止補水時,蒸汽閥同步關閉,停止補汽,避免了蒸汽的額外浪費。在除氧器的排氣口也安裝了調節閥來調節排氣量,在保障氧氣全部排出的同時使蒸汽的排出量控制在最小量。這樣,除氧耗汽僅為鍋爐蒸發總量的2%左右,比傳統高位熱力除氧器低5~10%。本自控系統由液位傳感器、熱電偶溫度計、壓力變送器、電控拒、蒸汽調節閥、蒸汽電動閥等組成。
采用自主研發的消除水泵汽蝕新技術,如將鍋爐給水泵與低位高效熱力除氧器的消除汽蝕裝置連接,除氧器放在任意位置水泵都不會發生汽蝕。
低位布置,水泵不會發生任何汽蝕,長期安全運行,土建投資大大減少。
除氧器可以在各種變負荷工況(特別是低負荷,但大于30%)下手動或電動切換運行,適應范圍廣,操作彈性大。
控制系統獨立(氣動或電動),控制柜可放置在除氧器旁或操作間?刂破鞣定可靠,靈敏度高,壽命長。
機電一體化結構,簡單集中,安裝方便快捷,省力節資。
廣泛用于石油、化工、冶金、機械、輕工、食品、醫藥、電力、涂裝、供熱等工業部門。
第六,低位熱力除氧器性能參數說明
型號說明:SVYT-50
| |___________ 額定出力
|_______________ SVYT型熱力除氧




第七,熱工儀表及自動控制的配置及說明
(一) 熱工儀表
、. 溫度指示。 ②. 壓力指示。 ③. 液位指示。
(二)自動控制
、. 壓力自動控制及調節。 ②. 液位自動控制及調節。
(三) 遠傳控制
、. 現場信號遠傳到主控機,在主控機上操作。 ②. 遠傳除氧器的運行狀態到集控室隨時監控。
(四) 自動控制及調節系統也可根據用戶的要求配置
(五) 熱力除氧器本體與自控系統互為依托,定貨時要慎重考慮控制方式及操作人員的知識水平。
系統流程圖

低位熱力除氧器產品優勢,小編的分享到此結束,如果想了解更多,請持續關注我們網站。





